閘閥 系列
蝶閥 系列
球閥 系列
安全閥 系列
止回閥 系列
截止閥 系列
減壓閥 系列
旋塞閥 系列
電站閥 系列
保溫閥 系列
疏水閥 系列
電磁閥 系列
氨氣閥 系列
氧氣閥 系列
氣動閥 系列
溫控閥 系列
液位計 系列
過濾器 系列
鍛鋼閥 系列
美標閥 系列
真空閥 系列
 
 
 

所屬類別:安全閥

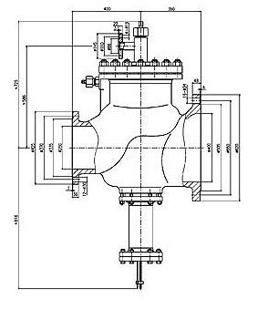
商品名稱:主安全閥



主安全閥

產品型號:F2-250/400
F2-250/400主安全閥
F2-250/400主安全閥
用途

  F2-250/400主安全閥和沖量安全閥GA49H-16C DN40/50配套使用于電站汽輪機的管線上.當管線壓力超過允許值時,沖量安全閥先開啟,主閥隨之開啟;壓力降至安全值時,沖量關閉,主安全閥同步關閉,對管線和汽輪機起到安全保護作用。
    該閥適用溫度:≤425℃

安全閥

系列產品目錄:

A21 彈簧微啟式外螺紋安全閥

A28Y 帶手柄彈簧全啟式安全閥

AY42H安全溢流閥

WA42Y-16/25/40/64/100波紋管平衡式安全閥

A48Y帶扳手彈簧全啟式安全閥

A47H帶扳手彈簧微啟式安全閥

TA40Y帶散熱器彈簧全啟式安全閥

GA41H單杠桿安全閥

A42Y彈簧全啟封閉式安全閥

A42Y彈簧全啟封閉式高壓安全閥

A41H彈簧微啟封閉式安全閥

A41H彈簧微啟封閉式安全閥

A41Y-160彈簧微啟封閉式高壓安全閥

A61H 彈簧微啟式安全閥

GYA系列液壓安全閥

YFA48Y-16C/40I/64V/100V高溫高壓安全閥

AQ系列空壓機安全閥

GA49H-4 DN25脈沖式安全閥

AHN42F-P18平行式安全回流閥

A42Y-1000全啟式超高壓安全閥

GA44H-16C/25/40 GA44H-64雙杠桿安全閥

A38Y A43H A37H 雙聯(lián)彈簧式安全閥

AH42F液化石油氣安全閥/安全回流閥

YFA72W-10P/10R真空負壓安全閥

A49H-4主安全閥

F2-250/400主安全閥

A21W-16/40/64/100/160不銹鋼微啟式安全閥

A27H/W-16C/P彈簧微啟式安全閥



   

 
       
 

營銷總部:上海交通西路48號 電 話:86-021-56097727 13761168725(謝經理) 傳 真:86-021-61198795

客服QQ:466983692點擊這里跟上海恩光閥門客服聊天或者留言版權所有 ALL RIGHTS RESERVERD 2005-2015

隱私聲明

網站地圖

台前县| 长泰县| 中方县| 陆川县| 安陆市| 峨山| 乌什县| 当涂县| 盐池县| 龙泉市| 武功县| 宝丰县| 和林格尔县| 绥阳县| 罗田县| 房产| 龙井市| 稻城县| 衡水市| 长兴县| 保靖县| 威信县| 东丽区| 北票市| 芜湖县| 泸溪县| 佛山市| 留坝县| 克拉玛依市| 比如县| 津南区| 保定市| 吉林省| 南汇区| 绥滨县| 桦南县| 上犹县| 垦利县| 沈丘县| 胶南市| 商河县|